ROHM Semiconductor Carte d'évaluation LogiCoA003-EVK-001
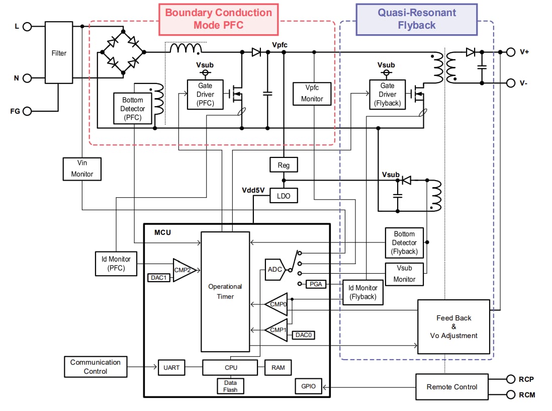
La carte d'évaluation LogiCoA003-EVK-001 de ROHM Semiconductor est conçue pour évaluer et faire la démonstration des performances des solutions LogiCoA ™ (convertisseur logique et amplificateur). LogiCoA™ est une solution d'alimentation électrique qui implémente un contrôle hybride analogique-numérique pour une alimentation électrique à commutation. Cette carte d'évaluation est spécifiquement conçue pour les convertisseurs PFC en mode de conduction de bord et les convertisseurs Flyback quasi-résonants avec un contrôle hybride analogique-numérique. La carte d'évaluation LogiCoA003-EVK-001 utilise le microcontrôleur LogiCoA™ ML62Q2035 comme contrôleur d'alimentation électrique, qui contrôle le convertisseur BCM-PFC et le convertisseur Flyback QR. Cette carte d'évaluation comprend également des composants externes, notamment des pilotes de grille, des MOSFET, des diodes, des LDO et des transformateurs en tant que circuits d'application pour des convertisseurs BCM-PFC et Flyback QR.Le convertisseur PFC dans le premier étage de la carte d'évaluation LogiCoA003-EVK-001 fonctionne en mode de conduction de bord (BCM). En mode d'exploitation de conduction de bord, le MOSFET est allumé au moment où le courant d'inductance est nul, ce qui réduit les pertes de commutation. Le convertisseur Flyback dans le dernier étage de la carte LogiCoA003-EVK-001 fonctionne en mode quasi-résonant (QR). En mode d'exploitation QR, il allume le MOSFET lorsque la tension de drain est faible, ce qui aide à réduire les pertes de commutation.
La carte d'évaluation LogiCoA003-EVK-001 est équipée d'un bloc pour régler la tension de sortie. Ce bloc permet le réglage de la tension de sortie sans modifier les valeurs des composants en ajustant les paramètres du microcontrôleur.
Caractéristiques techniques
- Plage de tension d'entrée de 85 V à 264 V
- Plage de fréquence d'entrée de 47 Hz à 63 Hz
- Plage de tension de démarrage de 80 V à 120 V
- Plage de tensions de sortie de 21,6 V à 26,4 V
- Courant de sortie 4 A
- Plage de protection contre la surintensité de 2 A à 4,8 A
- Efficacité de l'alimentation électrique de 87 %
- Facteur de puissance de 0,97
Schéma fonctionnel
Aperçu de la solution d'alimentation électrique LogiCoA™
Schéma de connexion
Image de présentation
